為何運用開關電源方法電源?明顯是因為高功率。在SMPS中,晶體管在開關電源方法的非線性方法下運轉。這意味著,當晶體管導通并傳導電流時,電源途徑上壓降最小。晶體管關斷并阻遏高電壓時,電源途徑中幾乎沒有電流。因而半導體晶體管像一個志向的開關電源。晶體管中的功率損耗可減至最小。高功率、低功耗和高功率密度是規劃人員運用SMPS而不是線性穩壓器或LDO的最主要原因,特別是在高電流應用中。例如現在12VIN、3.3VOUT開關電源方法同步降壓電源通常可完成90%以上的功率,線性穩壓器的功率不到27.5%。這意味著功率損耗或標準至少減小了8倍。
最常用的開關電源電源:降壓轉換器
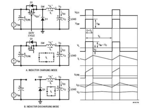
圖8閃現的最簡略常用的開關電源穩壓器降壓型DC/DC轉換器。它有兩種操作方法,詳細取決于晶體管Q1是敞開仍是關閉。為了簡化談論,假定一切電源設備都是志向設備。當開關電源(晶體管)Q1敞開時,開關電源節點電壓VSW=VIN,電感L電流由(VIN–VO)充電。圖8(a)閃現此電感充電方法下的等效電路。當開關電源Q1關閉時,電感電流經過續流二極管D1,如圖8(b)所示。開關電源節點電壓VSW=0V,電感L電流由VO負載放電。因為志向電感在穩態下不可能有直流電壓,均勻輸出電壓VO可經過以下公式算出:
圖8.降壓轉換器操作形式和典型波形
其間TON是開關電源周期TS內的導通時間距離。假定TON/TS之比界說為占空比D,則輸出電壓VO為:
當濾波器電感L和輸出電容CO的值足夠高時,輸出電壓VO為只需1mV紋波的直流電壓。在這種情況下,關于12V輸入降壓電源,從概念上講,27.5%的占空比供應3.3V輸出電壓。
除了上面的均勻法,還有一種方法可推導出占空比公式。志向電感在穩態下不可能有直流電壓。因而,必須在開關電源周期內堅持電感的伏秒平衡。依據圖8中的電感電壓波形,伏秒平衡需求:因而,VO=VIN?D(5)
公式(5)與公式(3)相同。這個伏秒平衡法也可用于其他DC/DC拓撲,以推導出占空比與VIN和VO的關系式。
降壓轉換器中的功率損耗直流傳導損耗
選用組件(導通狀態下零壓降和零開關電源損耗)時,降壓轉換器的功率為100%。而實際上,功耗一直與每個功率元件相關聯。SMPS中有兩種類型的損耗:直流傳導損耗和交流開關電源損耗。
降壓轉換器的傳導損耗首要來自于晶體管Q1、二極管D1和電感L在傳導電流時產生的壓降。為了簡化談論,傳導損耗核算中疏忽電感電流的交流紋波。假定MOSFET用作功率晶體管,MOSFET的傳導損耗等于IO2?RDS(ON)?D,其間RDS(ON)是MOSFETQ1的導通電阻。二極管的傳導功率損耗等于IO?VD?(1–D),其間VD是二極管D1的正向壓降。電感的傳導損耗等于IO2?RDCR,其間RDCR是電感繞組的銅電阻。因而,降壓轉換器的傳導損耗約為:
例如,12V輸入、3.3V/10AMAX輸出降壓電源可使用以下元件:MOSFETRDS(ON)=10mΩ,電感RDCR=2mΩ,二極管正向電壓VD=0.5V。因而,滿負載下的傳導損耗為:
假定只考慮傳導損耗,轉換器功率為:
上述剖析閃現,續流二極管的功率損耗為3.62W,遠高于MOSFETQ1和電感L的傳導損耗。為進一步進步功率,ADI公司建議可將二極管D1替換為MOSFETQ2,如圖9所示。該轉換器稱為同步降壓轉換器。Q2的柵極需求對Q1柵極進行信號互補,即Q2僅在Q1關斷時導通。同步降壓轉換器的傳導損耗為:
圖9.同步降壓轉換器及其晶體管柵極信號
假定10mΩRDS(ON)MOSFET也用于Q2,同步降壓轉換器的傳導損耗和功率為:

上面的示例顯示,同步降壓轉換器比傳統降壓轉換器更高效,特別適用于占空比小、二極管D1的傳導時間長的低輸出電壓運用。
交流開關電源損耗
除直流傳導損耗外,還有因運用不志向功率元件導致的其他交流/開關電源相關功率損耗:
1.MOSFET開關電源損耗。真實的晶體管需求時間來導通或關斷。因而,在導通和關斷瞬變過程中存在電壓和電流堆疊,然后產生交流開關電源損耗。圖10閃現同步降壓轉換器中MOSFETQ1的典型開關電源波形。頂部FETQ1的寄生電容CGD的充電和放電及電荷QGD決議大部分Q1開關電源時間和相關損耗。在同步降壓轉換器中,底部FETQ2開關電源損耗很小,由于Q2總是在體二極管傳導后導通,在體二極管傳導前關斷,而體二極管上的壓降很低。可是,Q2的體二極管反向恢復電荷也或許添加頂部FETQ1的開關電源損耗,并產生開關電源電壓響鈴和EMI噪聲。公式(12)閃現,控制FETQ1開關電源損耗與轉換器開關電源頻率fS成正比。精確核算Q1的能量損耗EON和EOFF并不簡略,詳細可參見MOSFET供貨商的運用筆記。
圖10.降壓轉換器中頂部FETQ1的典型開關電源波形和損耗
2.電感鐵損PSW_CORE。真實的電感也有與開關電源頻率相關的交流損耗。電感交流損耗首要來自磁芯損耗。在高頻SMPS中,磁芯資料可能是鐵粉芯或鐵氧體。一般來說,鐵粉芯微飽滿,但鐵損高,而鐵氧體資料劇烈飽滿,但鐵損低。鐵氧體是一種類似陶瓷的鐵磁資料,
其晶體結構由氧化鐵與錳或氧化鋅的混合物組成。鐵損的首要原因是磁滯損耗。磁芯或電感制造商一般為電源規劃人員供應鐵損數據,以估計交流電感損耗。
3. 其他交流相關損耗。其他交流相關損耗包括柵極驅動器損耗PSW_GATE(等于VDRV ? QG ? fS)和死區時間(頂部FETQ1和底部FETQ2均關斷時)體二極管傳導損耗(等于(ΔTON+ ΔTOFF) ? VD(Q2) ? fS)。
總而言之,開關電源相關損耗包括:
一般,結算開關電源相關損耗并不簡略。開關電源相關損耗與開關電源頻率fS成正比。在12VIN、3.3VO/10AMAX同步降壓轉換器中,200kHz – 500kHz開關電源頻率下的交流損耗約導致2%至5%的功率丟掉。因而,滿負載下的總功率約為93%,比LR或LDO電源要好得多。可以減少將近10倍的熱量或標準。